قوى كهربية و تحكم
مولد بتغذيه ذاتيه بمنظم الجهد AVR
مولد بتغذيه ذاتيه بمنظم الجهد AVR :
يمكن القول ان فى المولدات التزامنيه ثلاثيه الاوجه فان كل ملف يمثل Phase من ال 3-phase , فهناك علاقه بين سرعه دوران
المولد Ns و عدد اقطاب المولد P وتردد التيار المتولد F :
F=Pns / 120
ففى حاله ان المولد سرعته 3000RPM فى الدقيقه وعدد الاقطاب 2 ففى هذه الحاله التردد يكون مساويا :
F=Pns/120 = 2*3000/120 = 50 HZ
جهد اطرف المولد تعتمد على 3 عوامل :
- سرعه دوران المولد والتى تكون ثابته للحفاظ على ثبات التردد .
- تيار المجال لمغناطيسيى IF .
- عدد لفات ملف المجال المغناطيسي الدوار والتى تكون ثابته , فنجد ان سرعه دوران المولد ثابته و عدد لفات المجال
المغناطيسى ثابت لذالك يمكن التحكم فى خرج المولد من تيار المجال وذلك من خلال منظم الكترونى يعرف بال AVR من
خلاله يتم زياده او تقليل تيار المجال .
automatic voltage regulator :

كما ذكرنا بالمحاضره السابقه المولد التزامنى ذو التغذيه الذاتيه بمنظم الجهد AVR :
نجد ان منظم الجهد AVR يقوم بعمل مقارنه خرج المولد الرئيسي مع جهد المرجع المعاير عليه , فيجد ال AVR ان جهد الخرج
للمولد الرئيسي اقل من المطلوب فيقوم بزياه جهد ملفات مجال المولد الخاص للاثاره Exiter Generator فتزداد قيمه الجهد
على اطراف ملفات التيار المتردد المولد للاثاره و يتم توحيد هذا الخرج وتغذيه ملفات مجال المولد الرئيسي فيرتفع الجهد على
اطرافه و نحصل على الجهد المطلوب , فجهد المولد الرئيسي يصل الى مرحله الاستقرار لمجرد وصول ماكينه الديزيل للسرعه
التزامنيه .
هناك علاقه بين جهد اطراف المولد الثلاث و تيار المجال فى حاله No-load فكلما زاد تيار المجال زاد جهد الاطراف ولكن هذه
العلاقه ليست علاقه خظيه الى ان يصل قيمه تيار المجال الى مرحه التشبع Saturation وبعدها يحدث تشبع للمولد ففيصبح
الخرج ثابتا تقريبا مهما زاد تيار المجال .
العلاقه ليست علاقه خظيه الى ان يصل قيمه تيار المجال الى مرحه التشبع Saturation وبعدها يحدث تشبع للمولد ففيصبح
الخرج ثابتا تقريبا مهما زاد تيار المجال .
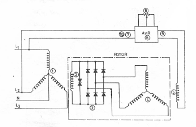
- stator of main generator .
- rotro of main generator .
- Rectifier .
- Rotor of exiter generator .
- Stator of exiter generator .
- AVR .
- L1 .
- Potentiometer .
- Output of AVR .
- L2 .



أريد تعديل علىavr مولدات الكهرباء حتى يكون متحكم بمولد السيارة على جهد 14فولت
ردحذفأريد المخطط